
一、產品性能
GG-1A(F)Z-12戶內固定式高壓開關柜適用于3-12KV三相交流50Hz單母線旁路系統作為接受與分配電能的固定式開關設備。柜內裝設真空斷路器或真空斷路器與操作機構為一體的組合電器,具有滅弧能力強,點壽命和機械壽命長,無火災和爆炸危險等優點。特別適用于城鄉電網,工礦企業頻繁操作,投切電容器組和高層建筑等場合。該柜具有性能可靠結構簡單維護方便,"五防"功能齊全是城鄉電網建設中較為理想的高壓開關設備。
二、型號含義

三、主要技術數據

四、結構概述
基本結構骨架右50X50X5等邊角鋼焊接而成,其它面板,門,隔板及側板均為薄鋼板制成,前左上部為儀表門,其上安裝監視儀表,指示操作元件及繼電器,電度表等;左中部為操作板,安裝操動機構,操作板右側地長門內安裝二次回路端子排,及柜內照明燈,右側為上下兩扇門由此可進入檢修電氣設備,柜內由隔板將其分隔為上中下三部分,上部為主母線和母線側隔離開關,中部為斷路器室供安裝斷路器和電流互感器,下部為電纜室,內裝下隔離開關和電纜。也可裝聯絡母線。
具有完善地五防功能(即:1.防止誤分,誤合斷路器;2.防止帶負荷分合隔離開關;3.防止誤入帶電掛接地線;5.防止帶接地線送電。)和可靠地機械閉鎖功能。
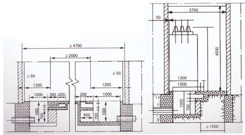
五、外型及安裝尺寸

| 上一條:XGN2-12(F)Z高壓開關柜 | 下一條:廠區大門 |






